|
|
 |
聚丙烯抗熱器產品介紹
| 石墨改性聚丙烯列管式換熱器、冷凝器 -->>石墨改性聚丙烯列管式換熱器、冷凝器 |

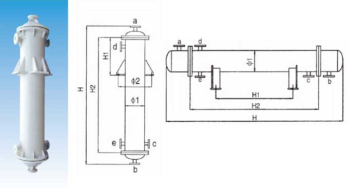
管口使用表
a.介質入口或出口 b.介質入口或出口 c.冷卻水入口 d.冷卻水出口 e.排凈口
| 物理機械性能表 |
石墨改性聚丙烯性能 |
數據 |
純聚丙烯性能 |
數據 |
比重 |
1.1 |
比重 |
0.91 |
工作溫度℃ |
-5~125 |
工作溫度℃ |
-10~130 |
線膨脹系數×10-5/℃ |
5.7-12 |
線膨脹系數×10-5/℃ |
6-13 |
抗拉強度kg/cm2 |
≤6.5 |
抗拉強度kg/cm2 |
≤15 |
抗拉強度kg/cm2 |
≤230 |
抗拉強度kg/cm2 |
≤300 |
焊接抗拉強度kg/cm2 |
≤123 |
焊接抗拉強度kg/cm2 |
≤165 |
導熱系數千卡/米.小時.度 |
2.8 |
導熱系數千卡/米.小時.度 |
|
工作壓力 |
正壓MPa |
≤0.3 |
工作壓力 |
正壓MPa |
0.3 |
負壓MPa |
-0.1 |
負壓MPa |
-0.1 |
出廠殼程水壓實驗MPa |
0.4 |
出廠殼程水壓實驗MPa |
0.4 |
|
材質特點
(1)聚丙烯具有優良的耐化學的品性,對于無機化合物、不論酸、堿、鹽溶液,除強氧化性物料外,幾乎直到120℃都對其無破壞作用,對幾乎所有溶劑在溫室下均不溶解,一般烷、烴、醇、酚、醛、酮類等介質上均可使用。
(2)聚丙烯塑料融點為164-174℃,因此一般使用溫度可達110-125℃
(3)不結垢,不污染介質,無毒性,也可用于食品工業。
(4)材質比重輕設備安裝維修極為方便。
由于具有以上特點,所以本品設備適于化工,制藥,染化、冶金、食品、環保、化纖等行業中各種用途的換熱設備及容器代替了原有的不銹鋼、搪瓷;石墨、碳鋼、玻璃等設備,使用后效果顯著,已受到廣大用戶的歡迎。
注意事項
1、訂貨時,請查閱聚丙烯的腐蝕數據,針對介質和使用條件選購。
2、每臺換熱器規格面積由客戶確定,規格請參考換熱器規格表。
3、訂貨時要指明安裝形式,如改變管接口大小及方位請客戶提前指出。
4、塑料設備較脆,要輕拿輕放,安裝時要慢慢緊固螺栓,以免損壞設備。
5、開車時先注入冷卻水,應避免與明火接觸。
換
熱
面
積
m2
|
殼 體
|
列管
(20) |
管接口規格
|
ф1
|
ф2
|
立式
|
臥式
|
管數
|
a
|
b
|
c
|
d
|
e
|
H1 |
H2 |
H |
H1 |
H2 |
H |
2 |
250 |
470 |
250 |
800 |
1350 |
400 |
800 |
1450 |
48 |
50
|
50
|
40
|
50
|
50
|
3 |
250 |
470 |
300 |
1050 |
1650 |
600 |
1050 |
1750 |
48 |
4 |
250 |
470 |
450 |
1430 |
1950 |
800 |
1430 |
2050 |
48 |
4 |
310 |
530 |
300 |
888 |
1550 |
600 |
888 |
1650 |
75 |
5 |
310 |
530 |
400 |
1100 |
1800 |
800 |
1100 |
1800 |
75 |
6 |
310 |
530 |
450 |
1350 |
2000 |
800 |
1350 |
2050 |
75 |
8 |
310 |
530 |
600 |
1800 |
2450 |
1000 |
1800 |
2500 |
75 |
65
|
65
|
50
|
65
|
50
|
10 |
310 |
530 |
750 |
2250 |
2900 |
1300 |
2250 |
2950 |
75 |
10 |
400 |
620 |
450 |
1350 |
2050 |
800 |
1350 |
2100 |
144 |
12 |
310 |
530 |
900 |
2700 |
3350 |
1600 |
2700 |
3400 |
75 |
12 |
400 |
620 |
550 |
1650 |
2300 |
1000 |
1650 |
2350 |
144 |
14 |
400 |
620 |
650 |
1900 |
2550 |
1100 |
1900 |
2600 |
144 |
16 |
400 |
620 |
700 |
2150 |
2800 |
1200 |
2150 |
2850 |
144 |
18 |
400 |
620 |
750 |
2250 |
2950 |
1300 |
2250 |
3000 |
144 |
80
|
80
|
50
|
65
|
50
|
20 |
400 |
620 |
800 |
2500 |
3200 |
1500 |
2500 |
3250 |
144 |
22 |
400 |
620 |
900 |
2750 |
3400 |
1600 |
2750 |
3450 |
144 |
24 |
400 |
620 |
1000 |
3000 |
3600 |
1800 |
3000 |
3650 |
144 |
30 |
500 |
720 |
700 |
2100 |
2800 |
1200 |
2100 |
2850 |
234 |
40 |
500 |
720 |
1000 |
3000 |
3700 |
1800 |
3000 |
3750 |
234 |
50 |
500 |
720 |
1500 |
3500 |
4200 |
2100 |
3500 |
4250 |
234 |
100
|
100
|
50
|
65
|
50
|
50 |
600 |
820 |
850 |
2500 |
3200 |
1500 |
2500 |
3250 |
346 |
60 |
600 |
820 |
1000 |
3000 |
3700 |
1800 |
3000 |
3750 |
346 |
70 |
600 |
820 |
1000 |
3500 |
4200 |
2100 |
3500 |
4250 |
346 |
80 |
600 |
820 |
1500 |
4000 |
4700 |
2400 |
4000 |
4750 |
346 |
90 |
600 |
820 |
1500 |
4500 |
5200 |
2700 |
4500 |
5250 |
346 |
90 |
700 |
920 |
1000 |
2800 |
3500 |
1600 |
2800 |
3550 |
512 |
100 |
700 |
920 |
1000 |
3100 |
3800 |
1900 |
3100 |
3850 |
512 |
150
|
150
|
65
|
80
|
50
|
120 |
800 |
1020 |
1000 |
3000 |
3700 |
1800 |
3000 |
3750 |
646 |
150 |
800 |
1020 |
1500 |
3700 |
4400 |
2200 |
3700 |
4450 |
646 |
200 |
800 |
1020 |
1700 |
4435 |
5135 |
2900 |
4435 |
5135 |
646 |
200 |
200 |
80 |
100 |
65 |
我公司專業生產聚丙烯抗熱器,
聚丙烯抗熱器具有優良的耐化學的品性,適于化工,制藥,染化、冶金、食品、環保、化纖等行業中各種用途的換熱設備及容器代替了原有的不銹鋼、搪瓷;石墨、碳鋼、玻璃等設備,使用后效果顯著,已受到廣大用戶的歡迎。歡迎前來選購! |
|
|